A triple fueled blast furnaceHochofen mit induktiver Heizung Einsatz von grĂ¼nem Strom im Hochofenprozess
|
| |
| 2D-FEM-Modell eines Hochofens |

|
Magnetische Feldlinien Feldverdrängung durch Wirbelströme im Eisenerz |

|
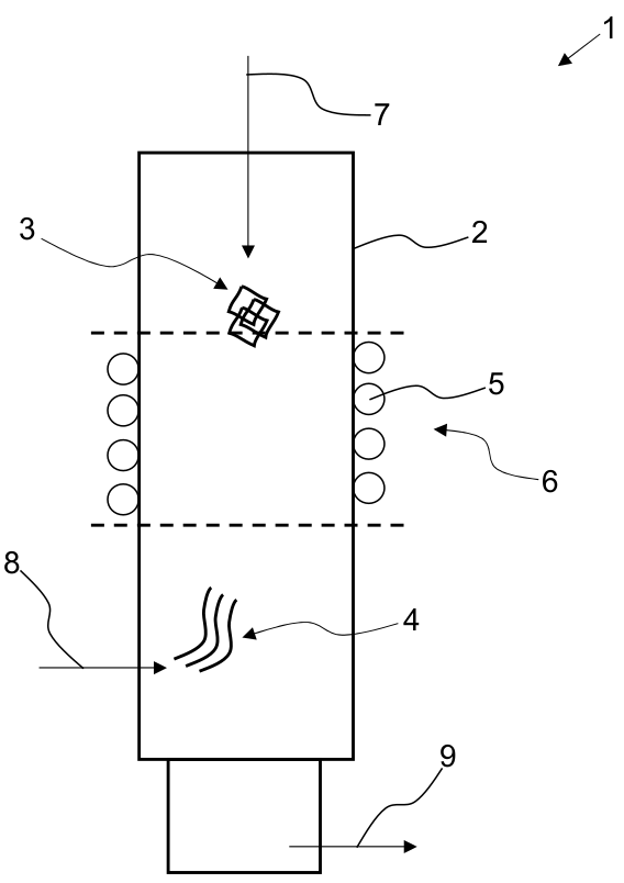
| Schematische Zeichnung für Patentschrift |
 |
| |
Solarthermieanlage mit integrierter Stromerzeugung
|
| Entwurfszeichung |

|
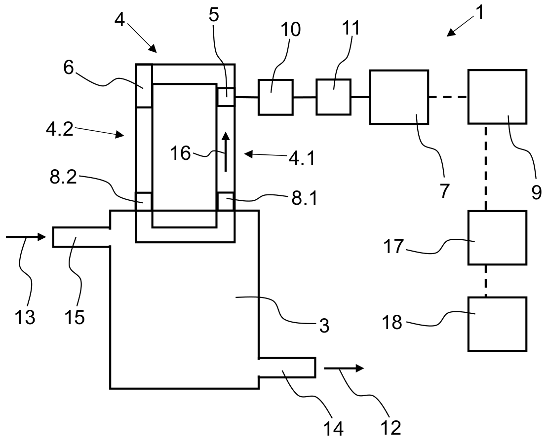
| Schematische Zeichnung für Patentschrift |
 |
| |